|
<< Click to Display Table of Contents >> マニュアル > 機器接続ガイド > 三菱電機 > 公開プロトコル(Ethernet) > Aシリーズ > 接続例【Aシリーズ】 |
概要
AシリーズとEthernet接続を行う場合の設定例です。
使用機種
項目 |
機種等 |
PLC |
Q2ACPU |
通信ユニット |
AJ71E71-S3 |
設定環境
項目 |
環境 |
OS |
Windows7 Professional 64Bit |
ツール |
GX-Developer Ver8.114U |
設定詳細
項目 |
設定 |
設定項目 |
設定例 |
PLC側の設定 |
スイッチ及びツールで設定 |
IPアドレス |
192.168.0.100 |
ポート番号 |
8192(16進数2000) |
||
交信データコード設定 |
バイナリコード交信 |
||
パソコン側の設定 |
ユニット設定 |
IPアドレス |
192.168.0.1 |
ポート番号 |
8193(16進数) |
||
通信プロトコル |
UDP |
||
フォルダ及び通信テスト時設定 |
PC番号 |
FF |
※パソコン側の設定の大部分はユニット側の設定に合わせ込む形になります。
|
GX-Developerからラダーに対して、IPアドレス及びポート番号を設定する必要があります。この場合、16進数で設定します。またポート番号は自由に設定できます。パソコン側とPLC側のポート番号が同じでもかまいません。 |
PLC側の設定
「AJ71E71」に設定を行います。設定は前面スイッチ及びGX-Developerなどで行います。
1.スイッチを以下のように設定する
|
※通信はバイナリコードで行われるため「SW2」はOFFに設定します。 |
2.GX-Developerを起動し、PLCとの接続が行えることを確認する
3.GX-Developerで以下のようなラダーを記述する
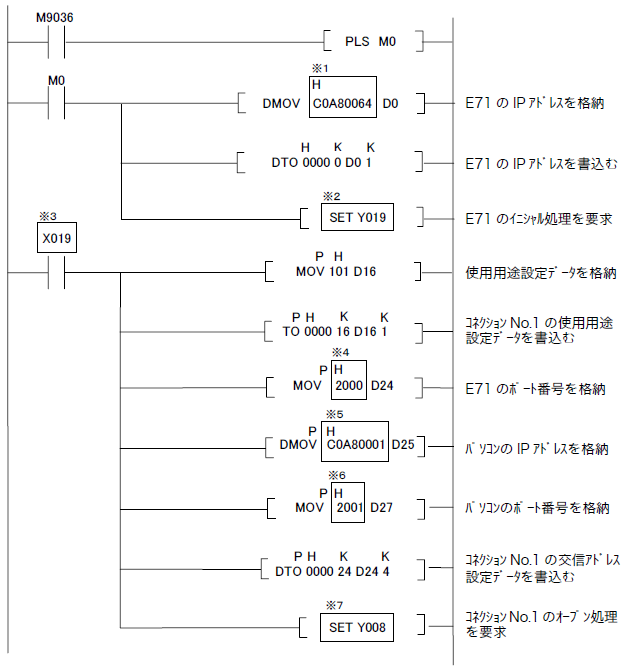
「AJ71E71-「AJ71E71」では、IPアドレスなどをラダーで初期化する必要があります。
下のラダーをPLCへ追加して下さい。このプログラムは、三菱電機発行の「Ethernetインターフェースユニット」マニュアル巻末に掲載されているプログラムを元にしています。

※1 PLCのIPアドレスです。16進数で設定してください。例)192.0.0.2 → C0000002
※4 PLCのポート番号です。16進数で設定してください。例)8192(10進数) → 2000(16進数)
※5 パソコンのIPアドレスです。16進数で設定してください。例)192.0.0.1 → C0000001
※6 パソコンのポート番号です。16進数で設定してください。例)8193(10進数) → 2001(16進数)
※2・※3・※7上の例はE71をスロット0に指した時、自動的にX/Y000~X/Y01Fが割り振られます。
スロットの位置により、アドレスも変えて下さい。
4.「オンライン」-「PC書込」でPLCへラダーを書き込み、リセットを行い、ラダーを反映させる

ここでは、プログラム「POLY」にラダーを設定したため、「POLY」を書き込みます。
リセットはCPUにキーを差し込み「RESET」へキーを回してリセットを行います。
パソコン側の設定
Serverアプリケーションを用いて、通信設定を行ったPLCと接続を行います。
1.ツリーの「Application」-「Driver」を右クリックして、ドライバの追加を選択する
2.表示されたドライバ一覧から以下のユニットを選択し、追加を行う

3.追加されたユニット(U01)のプロパティを開き、通信設定をクリックする

4.「パソコン側設定」で以下のように設定を行う

設定 |
設定内容 |
パソコンIPアドレス |
192.168.0.1 |
パソコンポート番号 |
8193(10進数で指定) |
5.「ユニット側設定」で以下のように設定を行う

設定 |
設定内容 |
ユニットIPアドレス |
192.168.0.100 |
ユニットポート番号 |
8192(10進数で指定) |
6.「ピングテスト」を選択し、ピングが正常に通るか確認を行う
「Ping test is success~」といったメッセージが表示されれば、テストはOKです。
7.「通信詳細」でプロトコルを選択する

設定 |
設定内容 |
プロトコル |
UDP(推奨) |
8.接続テストを行い、接続確認を行う

「接続OK」といったメッセージが表示されれば、接続確認OKです。
|
ユニットの通信設定ダイアログ内の「その他詳細設定」にてCPU監視タイマが設定できます。 CPU監視タイマとは、パソコンからコマンドを受信してから、それに対する応答を返すまでの、PLC側の待ち時間です。 MELSECNETやCC-Linkなど経由で他のPLCのデバイスを参照している場合は、必ず適当な時間を設定します(CPU監視タイマに0を指定し、他のPLCの電源が落ちるなどの状態になった場合、Ethernet通信自体ができなくなります)。詳しくは、PLC側のマニュアルを参照してください。 |